
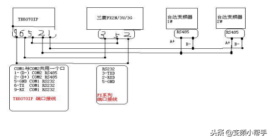
威纶通TK6070IP与三菱PLC+2台台达变频器通讯案例:一台威纶屏TK6070IP+1个FX三菱PLC+2台台达变频器一、方案说明:1,通过COM1口RS232与三菱FX系列plc建立连接2,通过......
威纶通TK6070IP与三菱PLC+2台台达变频器通讯案例:一台威纶屏TK6070IP+1个FX三菱PLC+2台台达变频器
一、方案说明:
1,通过COM1口RS232与三菱FX系列plc建立连接
2,通过COM2口RS485与2台达VFD变频器建立连接由于TK6070IP与变频器采用
MODBUS–RTU理论上可接255个从站,实际应用中可接12个从站
网络通讯拓扑结构如下图

二、参数设置
1、触摸屏与变频器通讯参数设置:MODBUSRTU格式、9600,N,8,2
如下图


2、触摸屏与三菱plc设置:RS23238400,E,7,1
如下图

三、程序
1)基础页面

输出频率:1变频器读取指令6X-2命令前加2#后面不再赘述)

输出电压地址;6X-8455
输出频率地址;6x-8452
输出电流地址;6X-8453
变频器温度;6x-8462
正转地址;6x-8193数值18
返转地址;6x-8193数值34
停止地址;6x-8193数值1

2)趋势图:
1、资料取样见下图


2、建立趋势图

注意:调整通道数值否则趋势图无法正常显示
�

3)PLC与变频器通讯
触摸屏通过(定时资料传输)实现PLC与各变频器数据交换
1、先建立定时资料传输


4)PLC控制页面

具体程序见下图

注:梯形图通讯设置38400,E,7,1
四、变频器参数设置
P00=3p01=3p88=根据站号设置p89=1P92=3���